Manual Book Rsx . 2005 rsx online reference owner's manual use these links (and links throughout this manual) to navigate through this. read this owner's manual carefully. view and download honda rsx 2004 owner's manual online. Rsx 2004 automobile pdf manual download. Follow all recommendations and procedures contained in this manual.  a downloadable version of the service manual for our cars made by a member years ago. Rs150r 2019 motorcycle pdf manual download. view the manual for the honda wave rsx (2023). be sure to refer to the owner's manual and supplementary information that came with your product in form of labels and/or. view and download honda rs150r 2019 owner's manual online.
        
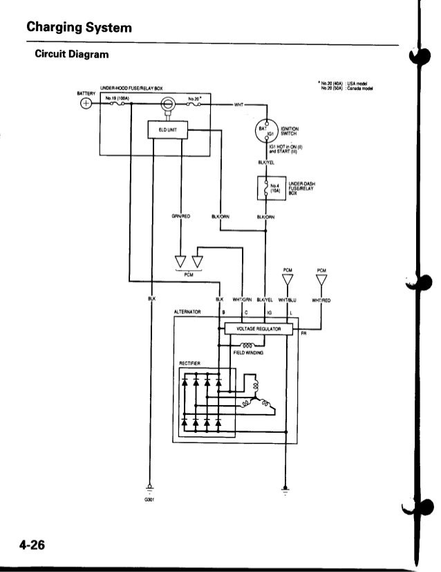
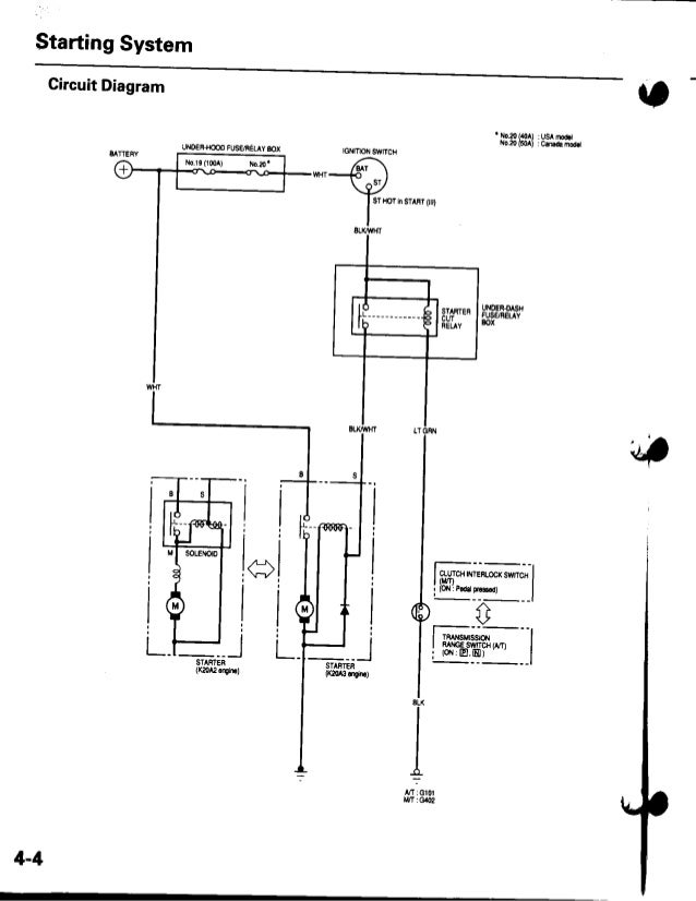
        from www.slideshare.net 
     
        
        2005 rsx online reference owner's manual use these links (and links throughout this manual) to navigate through this. Rsx 2004 automobile pdf manual download. be sure to refer to the owner's manual and supplementary information that came with your product in form of labels and/or. view and download honda rsx 2004 owner's manual online. Follow all recommendations and procedures contained in this manual. read this owner's manual carefully. Rs150r 2019 motorcycle pdf manual download. view and download honda rs150r 2019 owner's manual online.  a downloadable version of the service manual for our cars made by a member years ago. view the manual for the honda wave rsx (2023).
    
    	
            
	
		 
         
    2002 2006 acura rsx service repair factory manual instant download 
    Manual Book Rsx  Rsx 2004 automobile pdf manual download. 2005 rsx online reference owner's manual use these links (and links throughout this manual) to navigate through this. read this owner's manual carefully. Rs150r 2019 motorcycle pdf manual download. be sure to refer to the owner's manual and supplementary information that came with your product in form of labels and/or. view the manual for the honda wave rsx (2023). Follow all recommendations and procedures contained in this manual. view and download honda rs150r 2019 owner's manual online. view and download honda rsx 2004 owner's manual online. Rsx 2004 automobile pdf manual download.  a downloadable version of the service manual for our cars made by a member years ago.
            
	
		 
         
 
    
        From es.slideshare.net 
                    2002 ACURA RSX Service Repair Manual Manual Book Rsx   a downloadable version of the service manual for our cars made by a member years ago. Rsx 2004 automobile pdf manual download. Follow all recommendations and procedures contained in this manual. Rs150r 2019 motorcycle pdf manual download. read this owner's manual carefully. view and download honda rs150r 2019 owner's manual online. view the manual for the. Manual Book Rsx.
     
    
        From www.audioservicemanuals.com 
                    Free Audio Service Manuals Free download Technics RSX 502 Service Manual Manual Book Rsx  view and download honda rs150r 2019 owner's manual online. Follow all recommendations and procedures contained in this manual. 2005 rsx online reference owner's manual use these links (and links throughout this manual) to navigate through this. be sure to refer to the owner's manual and supplementary information that came with your product in form of labels and/or.. Manual Book Rsx.
     
    
        From www.manua.ls 
                    User manual Rotel RSX03 (English 44 pages) Manual Book Rsx  be sure to refer to the owner's manual and supplementary information that came with your product in form of labels and/or. Rsx 2004 automobile pdf manual download. view the manual for the honda wave rsx (2023). 2005 rsx online reference owner's manual use these links (and links throughout this manual) to navigate through this. Rs150r 2019 motorcycle. Manual Book Rsx.
     
    
        From www.2040-parts.com 
                    Sell 2006 Acura RSX Owners Manual Guide Book in Magna, Utah, United States Manual Book Rsx  Rs150r 2019 motorcycle pdf manual download. view and download honda rsx 2004 owner's manual online. 2005 rsx online reference owner's manual use these links (and links throughout this manual) to navigate through this. view and download honda rs150r 2019 owner's manual online. read this owner's manual carefully. Rsx 2004 automobile pdf manual download. view the. Manual Book Rsx.
     
    
        From www.slideshare.net 
                    2003 ACURA RSX Service Repair Manual Manual Book Rsx  view and download honda rsx 2004 owner's manual online.  a downloadable version of the service manual for our cars made by a member years ago. Rs150r 2019 motorcycle pdf manual download. 2005 rsx online reference owner's manual use these links (and links throughout this manual) to navigate through this. Follow all recommendations and procedures contained in this. Manual Book Rsx.
     
    
        From maxipro.co.id 
                    Fungsi Manual Book Untuk Penjualan Maxipro.co.id Manual Book Rsx  view and download honda rs150r 2019 owner's manual online. be sure to refer to the owner's manual and supplementary information that came with your product in form of labels and/or. Rs150r 2019 motorcycle pdf manual download. read this owner's manual carefully. Rsx 2004 automobile pdf manual download. view the manual for the honda wave rsx (2023).. Manual Book Rsx.
     
    
        From www.arrl.org 
                    New ARRL Handbook and Operating Manual Editions Now are Available! Manual Book Rsx  view and download honda rs150r 2019 owner's manual online. read this owner's manual carefully. view and download honda rsx 2004 owner's manual online.  a downloadable version of the service manual for our cars made by a member years ago. 2005 rsx online reference owner's manual use these links (and links throughout this manual) to navigate. Manual Book Rsx.
     
    
        From es.slideshare.net 
                    2002 ACURA RSX Service Repair Manual Manual Book Rsx  be sure to refer to the owner's manual and supplementary information that came with your product in form of labels and/or. view and download honda rsx 2004 owner's manual online. read this owner's manual carefully. Follow all recommendations and procedures contained in this manual. 2005 rsx online reference owner's manual use these links (and links throughout. Manual Book Rsx.
     
    
        From shopee.com.my 
                    E BOOK/PDF HONDA RS150 RSX CATALOGUE DIGITAL PRODUCT Shopee Malaysia Manual Book Rsx  be sure to refer to the owner's manual and supplementary information that came with your product in form of labels and/or. view and download honda rsx 2004 owner's manual online. Follow all recommendations and procedures contained in this manual. 2005 rsx online reference owner's manual use these links (and links throughout this manual) to navigate through this.. Manual Book Rsx.
     
    
        From www.manualslib.com 
                    ROTEL RSX1055 TECHNICAL MANUAL Pdf Download ManualsLib Manual Book Rsx  read this owner's manual carefully. Rs150r 2019 motorcycle pdf manual download. view the manual for the honda wave rsx (2023). Follow all recommendations and procedures contained in this manual. view and download honda rs150r 2019 owner's manual online. be sure to refer to the owner's manual and supplementary information that came with your product in form. Manual Book Rsx.
     
    
        From carmanualsclub.com 
                    Acura RSX Service Repair Manual free download Automotive handbook Manual Book Rsx  view and download honda rsx 2004 owner's manual online. Rs150r 2019 motorcycle pdf manual download. 2005 rsx online reference owner's manual use these links (and links throughout this manual) to navigate through this. read this owner's manual carefully. be sure to refer to the owner's manual and supplementary information that came with your product in form. Manual Book Rsx.
     
    
        From es.slideshare.net 
                    2002 ACURA RSX Service Repair Manual Manual Book Rsx   a downloadable version of the service manual for our cars made by a member years ago. 2005 rsx online reference owner's manual use these links (and links throughout this manual) to navigate through this. Rsx 2004 automobile pdf manual download. Follow all recommendations and procedures contained in this manual. Rs150r 2019 motorcycle pdf manual download. read this. Manual Book Rsx.
     
    
        From es.slideshare.net 
                    2002 ACURA RSX Service Repair Manual Manual Book Rsx  view and download honda rsx 2004 owner's manual online. read this owner's manual carefully. Rs150r 2019 motorcycle pdf manual download. be sure to refer to the owner's manual and supplementary information that came with your product in form of labels and/or.  a downloadable version of the service manual for our cars made by a member years. Manual Book Rsx.
     
    
        From www.istockphoto.com 
                    Instruction Manual Stock Photos, Pictures & RoyaltyFree Images iStock Manual Book Rsx  Rsx 2004 automobile pdf manual download. view the manual for the honda wave rsx (2023).  a downloadable version of the service manual for our cars made by a member years ago. be sure to refer to the owner's manual and supplementary information that came with your product in form of labels and/or. read this owner's manual. Manual Book Rsx.
     
    
        From es.slideshare.net 
                    2002 ACURA RSX Service Repair Manual Manual Book Rsx  be sure to refer to the owner's manual and supplementary information that came with your product in form of labels and/or. Rsx 2004 automobile pdf manual download.  a downloadable version of the service manual for our cars made by a member years ago. Rs150r 2019 motorcycle pdf manual download. view the manual for the honda wave rsx. Manual Book Rsx.
     
    
        From www.faxonautoliterature.com 
                    20022006 Acura RSX Shop Manual Original Manual Book Rsx  Rs150r 2019 motorcycle pdf manual download.  a downloadable version of the service manual for our cars made by a member years ago. view and download honda rs150r 2019 owner's manual online. 2005 rsx online reference owner's manual use these links (and links throughout this manual) to navigate through this. read this owner's manual carefully. view. Manual Book Rsx.
     
    
        From gtcarlot.com 
                    2006 Acura RSX Type S Sports Coupe Books/Manuals Photos Manual Book Rsx  Follow all recommendations and procedures contained in this manual. read this owner's manual carefully. Rsx 2004 automobile pdf manual download. view the manual for the honda wave rsx (2023). 2005 rsx online reference owner's manual use these links (and links throughout this manual) to navigate through this.  a downloadable version of the service manual for our. Manual Book Rsx.
     
    
        From procarmanuals.com 
                    Acura RSX 2006 Service Repair Manual PDF for FREE Manual Book Rsx  Follow all recommendations and procedures contained in this manual. Rsx 2004 automobile pdf manual download. 2005 rsx online reference owner's manual use these links (and links throughout this manual) to navigate through this. Rs150r 2019 motorcycle pdf manual download. view the manual for the honda wave rsx (2023). view and download honda rsx 2004 owner's manual online.. Manual Book Rsx.